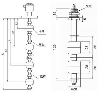
| Float the ball switch is a kind of structure is simple,usage convenience,the safe dependable liquid controller.It is to make use of in the closeness to lead the magnetism gearing inside the tube to haven't an or many dry tube, then cut through this tube an or have another inside empty and the internal and annulose form magnetic iron float ball, the ascension of the liquid or descend and will arouse to float ball to move together, making thus should lead the dry tube creation in the magnetism tube to absorb to match or break to open not of action, and output a switch signal. Two,product characteristics Small scaled float the ball liquid a switch, the physical volume is agile, the work principle is simple, the credibility is high, the perpendicularity or on the side install, work life span long, the anti- load pound at the ability is strong, extensive usage in water fountain,food machine,water processing,clean machine,hydraulic press,spray to draw machine,shipbuilding deckle and print,generate electricity an equipments,dyestuff etc. industry, also apply to descend the high and low of the industrial equipments the liquid an examination in the heat environment. Three,main technique parameter Point of contact capacity:70w 240vac /24vdcspst Connect a liquid material:sus 304/sus 316l The work temperature:-10 ℃~s 120 ℃s(200 ℃s) The work pressure:1.0-3.0 mpa Lie quality specific weight:>0.55 Switch electric current:0.5a Insulate resistance:>100 m ω The material have:Stainless steel 304, 316, PP Control a type:2:00 and much point type
 |